群发资讯网
长码戏说科技的文章
装个逼的说,超强钢上面的小字项目名称,是我去掉的!
2026-03-18 19:59
长码戏说科技
装个逼的说,超强钢上面的小字项目名称,是我去掉的!
为什么都说27年量产?因为都在等供应商!众多电池厂研发技术,有几个懂电解液?
2026-03-18 19:58
长码戏说科技
为什么都说27年量产?因为都在等供应商!众多电池厂研发技术,有几个懂电解液?
就这么跟你们说,现在只要你手套箱水分控制够可以,直接买固态电解质工厂转印好的隔膜
2026-03-18 19:51
长码戏说科技
就这么跟你们说,现在只要你手套箱水分控制够可以,直接买固态电解质工厂转印好的隔膜
所谓一些大厂电池研发,真不一定有啥技术。其实,这类型的电池厂,更应该将宣传方向放
2026-03-18 19:49
长码戏说科技
所谓一些大厂电池研发,真不一定有啥技术。其实,这类型的电池厂,更应该将宣传方向放
这固态电池发布会,和固态有什么关系?行业普遍都能做到设备参数有什么意义?普通消费
2026-03-18 19:40
长码戏说科技
这固态电池发布会,和固态有什么关系?行业普遍都能做到设备参数有什么意义?普通消费
还记得去年气凝胶啊专家组啊总工啊分析比亚迪汉唐L的充电温度吗?当时,专家组靠肉眼
2026-03-18 17:59
长码戏说科技
还记得去年气凝胶啊专家组啊总工啊分析比亚迪汉唐L的充电温度吗?当时,专家组靠肉眼
明儿启程出发去北京。真心感谢苏讯科技,没有他,我根本认识不到这么多好朋友。
2026-03-18 14:54
长码戏说科技
明儿启程出发去北京。真心感谢苏讯科技,没有他,我根本认识不到这么多好朋友。
氧化物纯固态,成本适中,但倍率性能太差!必须得掺电解液。硫化物固态,电解质目前2
2026-03-18 13:37
长码戏说科技
氧化物纯固态,成本适中,但倍率性能太差!必须得掺电解液。硫化物固态,电解质目前2
很想圈那两个人,但又不好意思圈,兄弟们,评论区圈出来!
2026-03-18 12:33
长码戏说科技
很想圈那两个人,但又不好意思圈,兄弟们,评论区圈出来!
启境用的和尊界同款电芯,不知道其他界会不会跟。
2026-03-18 12:32
长码戏说科技
启境用的和尊界同款电芯,不知道其他界会不会跟。
小米2200兆帕超强钢,世界最强!2200MPa小米超强钢,荣获中国产学研合作促
2026-03-18 11:19
长码戏说科技
小米2200兆帕超强钢,世界最强!2200MPa小米超强钢,荣获中国产学研合作促
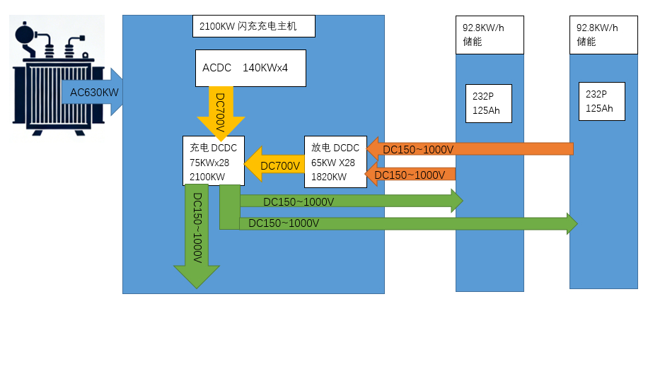
比亚迪闪充桩功率原理主机三相输额定电压AC380V,额定电流896A,忽略功率因
2026-03-18 06:05
长码戏说科技
比亚迪闪充桩功率原理主机三相输额定电压AC380V,额定电流896A,忽略功率因
矿区无人驾驶,和园区物流无人驾驶有啥区别?比道路无人驾驶差远了!为了打压小鹏,也
2026-03-17 19:33
长码戏说科技
矿区无人驾驶,和园区物流无人驾驶有啥区别?比道路无人驾驶差远了!为了打压小鹏,也
我13号发布的,怎么今天有个词条?被偷了啊!事实证明,KHL讲技术的能力就是一坨
2026-03-17 19:29
长码戏说科技
我13号发布的,怎么今天有个词条?被偷了啊!事实证明,KHL讲技术的能力就是一坨
呼啸山庄刚刚看完电影,电影和原著相比,改了很多,只有情欲爱恨贯穿,毕竟是文学作品
2026-03-17 18:47
长码戏说科技
呼啸山庄刚刚看完电影,电影和原著相比,改了很多,只有情欲爱恨贯穿,毕竟是文学作品
第一页
作者信息
长码戏说科技
感谢大家的关注
分类: 科技
热门分类
推荐
热榜
军事
NBA
体育
社会
明星八卦
娱乐
财经
科技
汽车
历史
国际
游戏
动漫
公益
搞笑
商业
互联网
数码
国际足球
房产
家居
时尚
科学探索
职场
育儿
股票
教育
影视
情感
热点
中国军情
武器
中国南海
中国足球
亚洲杯
科比
综合体育
CBA
投资
楼市
大咖秀
外汇
创业
风口
SUV
豪车
概念车
优惠
新能源
美国
欧洲
朝日韩
俄罗斯
孕期
街拍
恋爱攻略
婚姻
正能量